Главная » Идеи для талантливых » Изготовление изодинамических излучателей в домашних условиях

Изготовление изодинамических излучателей в домашних условиях


Узнайте, как сделать изодинамические излучатели своими руками и наслаждайтесь качественным звуком без больших затрат. Полезные советы и инструкции помогут вам создать акустическую систему, способную перевоплотить обычную комнату в студию с превосходным звуковым пространством.


Подготовьте все необходимые материалы и инструменты: динамики, провода, деревянные пластины, резисторы, конденсаторы и т.д.

Этот прибор ЗАПРЕЩЕН во многих странах! EMP JAMMER.

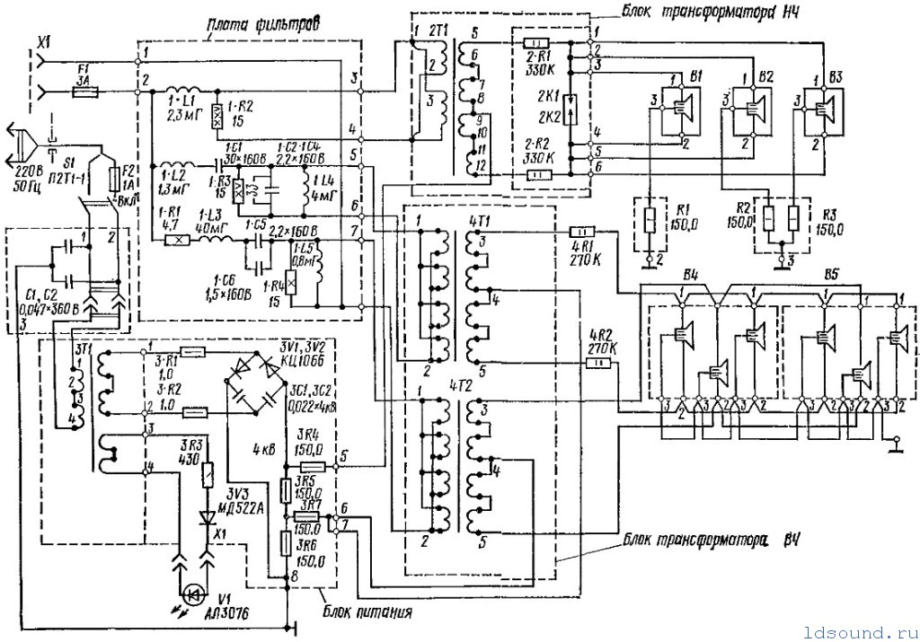
Тщательно изучите схему и расположение компонентов для правильной сборки изодинамических излучателей.

Как сделать простой ультразвуковой увлажнитель воздуха с помощью одного транзистора / 2,4 МГц

Соберите изодинамические излучатели пошагово, соблюдая правильный порядок подключения компонентов.

Делаю электростатический динамик / электростатическая акустика

Проверьте правильность подключения и исправность каждого элемента перед окончательной сборкой системы.

Электростатический Динамик - Звучит мелодично Изготавливается ОЧЕНЬ ПРОСТО

Тщательно проконтролируйте качество звука, выведите систему на максимальную мощность и проверьте ее работу в различных режимах.

Микроскоп для пайки за 500 рублей.

Не забудьте выполнить правильную герметизацию и изоляцию системы для достижения наилучшего звука.

Вот как должен двигаться пассивный излучатель!

При монтаже компонентов будьте осторожны и аккуратны, чтобы не повредить ни динамики, ни электронные элементы.

Планарные наушники: что это и как они работают. И чем изодинамические наушники лучше динамических?

Подберите качественные динамики и другие компоненты для достижения наилучшего звучания вашей акустической системы.

Излучатели Хейла

Индукционный нагреватель своими руками. Просто и без схем.

Используйте специальные программы для настройки и оптимизации звуковой системы, чтобы добиться идеального звука.

Не хуже fond-ustu.ruик из РЕЗИСТОРА ПЭВ-10 на 220 Вольт

Не бойтесь экспериментировать и пробовать различные конфигурации и настройки для достижения наилучшего звукового эффекта.