Главная » Идеи для талантливых » Терморегулятор для коптильни своими руками: полезные советы и пошаговая инструкция

Терморегулятор для коптильни своими руками: полезные советы и пошаговая инструкция


Хотите управлять температурой в своей коптильне? Узнайте, как сделать терморегулятор своими руками! Мы подготовили для вас полезные советы и пошаговую инструкцию, чтобы помочь вам с этой задачей.


Выберите подходящий терморегулятор для вашей коптильни в зависимости от ее размеров.

Конвекция в коптильную камеру, ее назначение и варианты исполнения

Соберите необходимые компоненты, такие как термодатчик, платы и провода.

Коптильный шкаф и подключение терморегулятора. Часть первая)

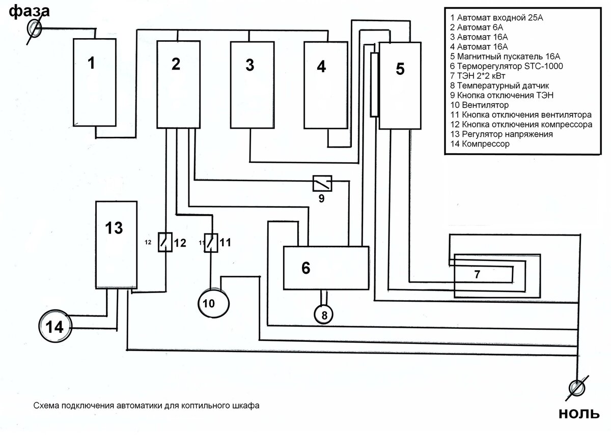
Обратитесь к схеме подключения, чтобы правильно соединить все компоненты.

Терморегулятор ДЛЯ КОПТИЛЬНИ ХОЛОДНОГО И ГОРЯЧЕГО КОПЧЕНИЯ СВОИМИ РУКАМИ.

Установите термодатчик в камере коптильни для получения точной температурной информации.

Коптильня холодного и горячего копчения за 2500 своими руками

Настройте режим работы терморегулятора, учитывая требуемую температуру и время копчения.

Монтаж электроники в коптильне. Подключение терморегулятора REX-C100. НАШ ПОДХОД (Часть 5)

Проверьте работу терморегулятора перед использованием, чтобы убедиться в его правильной работе.

Сборка коптильни! Часть 7 (электропроводка)

При необходимости внесите корректировки в настройки терморегулятора для достижения оптимальных результатов.

Конвекция в fond-ustu.ruчение,назначение и установка.

Не забудьте про безопасность при работе с электрическими компонентами - отключите питание перед проведением любых работ.

Копчені ребра, сало, м'ясо, ковбаса в бочці на дровах💥💥💥

Автоматика на коптильни ( 10-20 кг) горячего и холодного копчения .

Используйте терморегулятор для коптильни с умом и наслаждайтесь вкусными и качественными продуктами, полученными благодаря правильному контролю температуры.

Лучшая коптильня холодного и горячего копчения своими руками

Расскажите друзьям о своем самодельном терморегуляторе для коптильни - может быть, они тоже захотят сделать такой!